Генераторы переменного тока
Генератор — устройство, преобразующее один вид энергии в другой.
В данном случае рассматриваем преобразование механической энергии вращения в электрическую.
Различают два типа таких генераторов. Синхронные и асинхронные.
Синхронный генератор. Принцип действия
Отличительным признаком синхронного генератора является жёсткая связь между частотой f переменной ЭДС, наведённой в обмотке статора, и частотой вращения ротора n , называемой синхронной частотой вращения:
n = f / p
где p – число пар полюсов обмотки статора и ротора.
Обычно частота вращения выражается в об/мин, а частота ЭДС в Герцах (1/сек), тогда для количества оборотов в минуту формула примет вид:
n = 60·f / p
На рис. 1.1 представлена функциональная схема синхронного генератора. На статоре 1 расположена трёхфазная обмотка, принципиально не отличающаяся от аналогичной обмотки асинхронной машины. На роторе расположен электромагнит с обмоткой возбуждения 2, получающей питание постоянным током, как правило, через скользящие контакты, осуществляемые посредством двух контактных колец, расположенных на роторе, и двух неподвижных щёток.
В некоторых случаях в конструкции ротора синхронного генератора вместо электромагнитов могут использоваться постоянные магниты, тогда необходимость в наличии контактов на валу отпадает, но существенно ограничиваются возможности стабилизации выходных напряжений.
Приводным двигателем (ПД), в качестве которого используется турбина, двигатель внутреннего сгорания либо другой источник механической энергии, ротор генератора приводится во вращение с синхронной скоростью. При этом магнитное поле электромагнита ротора также вращается с синхронной скоростью и индуцирует в трёхфазной обмотке статора переменные ЭДС EA , EB и EC , которые будучи одинаковыми по значению и сдвинутыми по фазе относительно друг друга на 1/3 периода (120°), образуют симметричную трёхфазную систему ЭДС.
C подключением нагрузки к зажимам обмотки статора С1, С2 и С3 в фазах обмотки статора появляются токи IA, IB, IC , которые создают вращающееся магнитное поле. Частота вращения этого поля равна частоте вращения ротора генератора. Таким образом, в синхронном генераторе магнитное поле статора и ротор вращаются синхронно. Мгновенное значение ЭДС обмотки статора в рассматриваемом синхронном генераторе
e = 2Blwv = 2πBlwDn
Здесь: B – магнитная индукция в воздушном зазоре между сердечником статора и полюсами ротора, Тл;
l – активная длина одной пазовой стороны обмотки статора, т.е. длина сердечника статора, м;
w – количество витков;
v = πDn – линейная скорость движения полюсов ротора относительно статора, м/с;
D – внутренний диаметр сердечника статора, м.
Формула ЭДС показывает, что при неизменной частоте вращения ротора n форма графика переменной ЭДС обмотки якоря (ста- тора) определяется исключительно законом распределения магнитной индукции B в зазоре между статором и полюсами ротора. Если график магнитной индукции в зазоре представляет собой синусоиду B = Bmax sinα , то ЭДС генератора также будет синусоидальной. В синхронных машинах всегда стремятся получить распределение индукции в зазоре как можно ближе к синусоидальному.
Так, если воздушный зазор δ постоянен (рис. 1.2), то магнитная индукция B в воздушном зазоре распределяется по трапецеидальному закону (график 1). Если же края полюсов ротора «скосить» так, чтобы зазор на краях полюсных наконечников был равен δmax (как это показано на рис. 1.2), то график распределения магнитной индукции в зазоре приблизится к синусоиде (график 2), а, следовательно, и график ЭДС, индуцированной в обмотке генератора, приблизится к синусоиде. Частота ЭДС синхронного генератора f (Гц) пропорциональна синхронной частоте вращения ротора n (об/с)
где p – число пар полюсов.
В рассматриваемом генераторе (см. рис.1.1) два полюса, т.е. p = 1.
Для получения ЭДС промышленной частоты (50 Гц) в таком генераторе ротор необходимо вращать с частотой n = 50 об/с (n = 3000 об/мин).
Способы возбуждения синхронных генераторов
Самым распространенным способом создания основного магнитного потока синхронных генераторов является электромагнитное возбуждение, состоящее в том, что на полюсах ротора располагают обмотку возбуждения, при прохождении по которой постоянного тока, возникает МДС, создающая в генераторе магнитное поле. До последнего времени для питания обмотки возбуждения применялись преимущественно специальные генераторы постоянного тока независимого возбуждения, называемые возбудителями В (рис. 1.3, а). Обмотка возбуждения (ОВ) получает питание от другого генератора (параллельного возбуждения), называемого подвозбудителем (ПВ). Ротор синхронного генератора, возбудителя и подвозбудителя располагаются на общем валу и вращаются одновременно. При этом ток в обмотку возбуждения синхронного генератора поступает через контактные кольца и щётки. Для регулирования тока возбуждения применяют регулировочные реостаты, включаемые в цепи возбуждения возбудителя r1 и подвозбудителя r2 . В синхронных генераторах средней и большой мощности процесс регулирования тока возбуждения автоматизируют.

В синхронных генераторах получила применение также бесконтактная система электромагнитного возбуждения, при которой синхронный генератор не имеет контактных колец на роторе. В качестве возбудителя в этом случае применяют обращенный синхронный генератор переменного тока В (рис. 1.3, б). Трехфазная обмотка 2 возбудителя, в которой наводится переменная ЭДС, расположена на роторе и вращается вместе с обмоткой возбуждения синхронного генератора и их электрическое соединение осуществляется через вращающийся выпрямитель 3 непосредственно, без контактных колец и щёток. Питание постоянным током обмотки возбуждения 1 возбудителя В осуществляется от подвозбудителя ПВ – генератора постоянного тока. Отсутствие скользящих контактов в цепи возбуждения синхронного генератора позволяет повысить её эксплуатационную надёжность и увеличить КПД.
В синхронных генераторах, в этом числе гидрогенераторах, получил распространение принцип самовозбуждения (рис. 1.4, а), когда энергия переменного тока, необходимая для возбуждения, отбирается от обмотки статора синхронного генератора и через понижающий трансформатор и выпрямительный полупроводниковый преобразователь ПП преобразуется в энергию постоянного тока. Принцип самовозбуждения основан на том, что первоначальное возбуждение генератора происходит за счёт остаточного магнетизма машины.

На рис. 1.4, б представлена структурная схема автоматической системы самовозбуждения синхронного генератора (СГ) с выпрямительным трансформатором (ВТ) и тиристорным преобразователем (ТП), через которые электроэнергия переменного тока из цепи статора СГ после преобразования в постоянный ток подаётся в обмотку возбуждения. Управление тиристорным преобразователем осуществляется посредством автоматического регулятора возбуждения АРВ, на вход которого поступают сигналы напряжения на входе СГ (через трансформатор напряжения ТН) и тока нагрузки СГ (от трансформатора тока ТТ). Схема содержит блок защиты (БЗ), обеспечивающий защиту обмотки возбуждения (ОВ) от перенапряжения и токовой перегрузки.
Мощность, затрачиваемая на возбуждение, обычно составляет от 0,2 до 5 % полезной мощности (меньшее значение относится к генераторам большой мощности).
В генераторах малой мощности находит применение принцип возбуждения постоянными магнитами, расположенными на роторе машины. Такой способ возбуждения даёт возможность избавить генератор от обмотки возбуждения. В результате конструкция генератора существенно упрощается, становится более экономичной и надёжной. Однако, из-за высокой стоимости материалов для изготовления постоянных магнитов с большим запасом магнитной энергии и сложности их обработки применение возбуждения постоянными магнитами ограничено машинами мощностью не более нескольких киловатт.
Синхронные генераторы составляют основу электроэнергетики, так как практически вся электроэнергия во всём мире вырабатывается посредством синхронных турбо- или гидрогенераторов.
Так же синхронные генераторы находят широкое применение в составе стационарных и передвижных электроустановок или станций в комплекте с дизельными и бензиновыми двигателями.
Асинхронный генератор. Отличия от синхронного
Асинхронные генераторы принципиально отличаются от синхронных отсутствием жесткой зависимости между частотой вращения ротора и вырабатываемой ЭДС. Разницу между этими частотами характеризует коэффициент s — скольжение.
здесь:
n — частота вращения магнитного поля (частота ЭДС).
n r — частота вращения ротора.
Более подробно с расчётом скольжения и частоты можно ознакомиться в статье: асинхронные генераторы. Частота.
В обычном режиме электромагнитное поле асинхронного генератора под нагрузкой оказывает тормозной момент на вращения ротора, следовательно, частота изменения магнитного поля меньше, поэтому скольжение будет отрицательным. К генераторам, работающим в области положительных скольжений, можно отнести асинхронные тахогенераторы и преобразователи частоты.
Асинхронные генераторы в зависимости от конкретных условий применения выполняются с короткозамкнутым, фазным или полым ротором. Источниками формирования необходимой энергии возбуждения ротора могут являться статические конденсаторы или вентильные преобразователи с искусственной коммутацией вентилей.
Асинхронные генераторы можно классифицировать по способу возбуждения, характеру выходной частоты (изменяющаяся, постоянная), способу стабилизации напряжения, рабочим областям скольжения, конструктивному выполнению и числу фаз.
Последние два признака характеризуют конструктивные особенности генераторов.
Характер выходной частоты и методы стабилизации напряжения в значительной степени обусловлены способом образования магнитного потока.
Классификация по способу возбуждения является основной.
Можно рассмотреть генераторы с самовозбуждением и с независимым возбуждением.
Самовозбуждение в асинхронных генераторах может быть организовано:
а) с помощью конденсаторов, включенных в цепь статора или ротора или одновременно в первичную и вторичную цепи;
б) посредством вентильных преобразователей с естественной и искусственной коммутацией вентилей.
Независимое возбуждение может осуществляться от внешнего источника переменного напряжения.
По характеру частоты самовозбуждающиеся генераторы разделяются на две группы. К первой из них относятся источники практически постоянной (или постоянной) частоты, ко второй переменной (регулируемой) частоты. Последние применяются для питания асинхронных двигателей с плавным изменением частоты вращения.
Более подробно рассмотреть принцип работы и конструктивные особенности асинхронных генераторов планируется рассмотреть в отдельных публикациях.
Асинхронные генераторы не требуют в конструкции сложных узлов для организации возбуждения постоянным током или применения дорогостоящих материалов с большим запасом магнитной энергии, поэтому находят широкое применение у пользователей передвижных электроустановок по причине своей простоты и неприхотливости в обслуживании. Используются для питания устройств, не требующих жёсткой привязки к частоте тока.
Техническим достоинством асинхронных генераторов можно признать их устойчивость к перегрузкам и коротким замыканиям.
С некоторой информацией по мобильным генераторным установкам можно ознакомиться на странице:
Дизель-генераторы.
Асинхронный генератор. Характеристики.
Асинхронный генератор. Стабилизация.
Замечания и предложения принимаются и приветствуются!
Что такое система возбуждения в генераторе переменного тока?
Понятие возбуждения и его особенности
Возбуждение – это термин, используемый инженерами-электриками, означающий создание магнитного поля. Простой магнит, используемый в этой главе для иллюстрации работы генератора, конечно способен создать ток в обмотках генератора, но постоянный магнит перестает быть постоянным под действием вибраций и нагрева.
Описание процесса
Обычно ротор выполняется в виде электромагнита, изготовленного из мягкой стали или железа, на который намотана катушка. Через катушку пропускается постоянный ток, индуцирующий в железном роторе магнитное поле. Напряженность наведенного таким обрезом магнитного поля зависит от силы тока, пропускаемого через обмотку возбуждения, и этот факт дает еще одно преимущество, поскольку позволяет регулировать э.д.с, в статорных обмотках генератора.
Простой электромагнит и концентрация поля
Если катушку ротора намотать не железный сердечник так, как показано на рис. 3.13(а), то получится магнит с одной парой полюсов N (North – северный) и S (South – южный).
![]()
Рис. 3.13(а). Простой электромагнит.
Из-за большого расстояния между полюсами магнитные силовые линии окажутся сильно рассеянными в пространстве. Теперь протянем полюса магнита навстречу друг другу, так, чтобы между ними остался лишь небольшой зазор (см. рис. 3.13(б)).
![]()
Рис. 3.13(6). Загнем концы электромагнита, чтобы сконцентрировать поле.
И, наконец, выполним полюса магнита в виде набора зубьев, входящих друг в друга, но без соприкосновения (см. рис. 3.14). Мы получим в сумме длинный узкий зазор между полюсами N и S, через который будет происходить “утечка” магнитного поля наружу. При вращении ротора эта “утечка” будет пересекать обмотки статора, и наводить в них э.д.с.
Питание ротора постоянным током: особенности процесса
Для того чтобы магнитное поле в роторе не меняло направления, его катушка должна питаться постоянным током одной полярности. Подвод тока к вращающейся катушке осуществляется через угольные щетки и коллекторные кольца.
Для питания обмотки ротора постоянным током применяют два способа: самовозбуждение и возбуждение от внешнего источника (обычно от аккумулятора).
![]()
Рис. 3.14. Зубчатый ротор генератора.
Возбуждение генератора: знакомство с определением
Возбуждение генератора – это процесс, который происходит на основе магнитодвижущей силы. Она выполняет процесс наведения магнитного поля, которое, в свою очередь, производит процесс образования электроэнергии. Для возбуждения генераторов первого поколения использовали специальные ротаторы постоянного тока, которые еще принято называть возбудителями. Их обмотка получала питание постоянного тока от другого генератора, его принято называть подвозбудителем. Все компоненты размещаются на одном валу, а их вращение происходит синхронно.
Обмотка возбуждения генератора: знакомство с определением
Обмотка возбуждения генератора – это один из основных конструктивных элементов синхронного генератора. Она получает питание от источника, предоставляющего постоянный ток. Чаще всего функцию источника выполняет электронный генератор напряжения. Такие регуляторы используется в новых моделях, работающих на основе самовозбудителя. А самовозбуждение, в свою очередь, основано на том, что первоначальное возбуждение происходит с помощью остаточного магнетизма магнитопровода синхронного генератора (СГ). Важно понимать, что энергия переменного тока поступает именно от обмотки статора СГ, трансформируя ее в энергию постоянного тока.
Для чего служит обмотка возбуждения генератора
Обмотка ротора возбуждается источником постоянного тока. Ротор вращается с помощью первичного двигателя, тем самым магнитное поле, создаваемое в роторе, тоже вращается вместе с ним с той же скоростью. Теперь линии магнитного поля пересекают обмотку статора, расположенную вокруг ротора. В результате в обмотке образуемся переменная электродвижущая сила (эдс).
Катушка возбуждения генератора: знакомство с определением
Катушка возбуждения генератора – это специальный электромагнит, который используют для генерации электромагнитного поля в электромагнитных машинах. В его состав входит катушка и проволока, по которой протекает ток. Если взять к примеру вращающиеся машины, то там катушки возбуждения наматываются на специальный железный магнитный сердечник. Именно последний выполняет функцию направления силовой линии магнитного поля. В состав магнитопровода входит два основные компонента:
- Статор – он неподвижный.
- Ротор – производит вращения вокруг статора.
Силовые линий магнитного поля непрерывно проходят от от статора к ротору и обратно. Катушки возбуждения могут располагаться либо на статоре, либо на роторе.
БЛОГ ЭЛЕКТРОМЕХАНИКА
Студенческий блог для электромеханика. Обучение и практика, новости науки и техники. В помощь студентам и специалистам
09.09.2015
Система самовозбуждения и автоматического регулирования тока возбуждения генераторов типа МСС
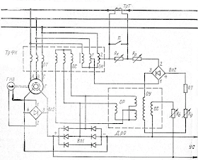
На судах установлено множество типов генераторов. Каждый генератор снабжен автоматическим регулятором. Схемы регуляторов очень разнообразны, но построены по общим принципам. В качестве примера рассмотрим наиболее простую систему самовозбуждения и автоматического регулирования тока возбуждения генераторов типа МСС.
Примем такой порядок изучения схемы: самовозбуждение генератора; трансформатор фазового компаундирования (ТрФК); корректор напряжения; прочие элементы схемы.
Самовозбуждение генератора на холостом ходу осуществляется за счет как остаточного намагничивания ротора, так и дополнительной меры — с помощью генератора начального возбуждения ГНВ (рис. 1).
Ротор, имея небольшое остаточное намагничивание, при вращении приводным двигателем своим слабым магнитным полем пересекает неподвижную трехфазную обмотку статора. На зажимах генератора в точках А, В, С появляется небольшая э. д. с., которая создает ток в обмотке напряжения ОН. Через обмотки ОТ ток не протекает, потому что еще разомкнут автомат генератора. Так как обмотка ОН имеет большое число витков, то ее сопротивление большое, следовательно, ток в ней очень мал.

Естественно, обмоткой ОН в трансформаторе ТрФК наводится малая по величине м. д. с., которая в суммирующей обмотке ОС наводит небольшой потенциал (э. д. с.). Теперь обмотка ОС является источником электроэнергии и через выпрямитель Вп1 в обмотку возбуждения течет ток подмагничивания. Но резкого увеличения магнитного потока ротора может не произойти, так как ток возбуждения, поступающий с обмотки ОС, может оказаться незначительным. Это объясняется большим сопротивлением обмоток ОН, ОС и выпрямителей Вп1 в еще не открывшемся состоянии (нужен более высокий потенциал на обмотке ОС, чтобы открыть выпрямитель Вп1).
Для начального возбуждения применяют генератор начального возбуждения ГНВ. Небольшой по габариту, он установлен прямо в подшипниковом щите генератора. Ротор генератора ГНВ — постоянный магнит, вращается вместе с ротором основного генератора; его магнитное поле пересекает двухфазную обмотку статора. После запуска приводного двигателя еще при низкой частоте вращения в обмотке ГНВ индуктируется достаточная э. д. с., которая выпрямляется выпрямителем Вп3 и поступает в обмотку возбуждения генератора. Таким образом обеспечивается надежное самовозбуждение.
На зажимах генератора появляется близкая к номинальной величина э. д. с. Теперь ток в обмотке ОН больше. Это обеспечивает большую э. д. с. обмотки ОС и на выходе выпрямителя Вп1. Например, на выходе выпрямителя Вп1 э. д. с. равна 60 В, а ГНВ развивает только 20 В, которые были вполне достаточны для самовозбуждения, а теперь более высокое напряжение от выпрямителя Вп2 запирает вентили выпрямителя Вп3 и ток от ГНВ на обмотку возбуждения генератора не поступает. Через нее проходит ток от выпрямителя Bп1 — ГНВ автоматически отключен.
Назначение трансформатора фазового компаундирования
Трансформатор фазового компаундирования состоит из двух первичных обмоток (см. рис. 1): токовой — ОТ, напряжения — ОН и одной вторичной — суммирующей ОС. На рис. 2 представлена векторная диаграмма м. д. с. трансформатора ТрФК, но нужно иметь в виду, что направление векторов м. д. с. совпадает с направлением векторов тока в соответствующих обмотках.

Будем считать, что при номинальном напряжении генератора в суммирующей обмотке действует м. д. с. Fос. Ток в обмотке ОН (см. рис. 1 и 2), следовательно, вектор Fон, отстает от вектора напряжения на 90° из-за большой индуктивности обмотки ОН и наличия магнитного шунта в районе расположения обмотки напряжения. При изменении нагрузки по величине и характеру положение вектора Fон остается неизменным, так как ток нагрузки протекает только через обмотку ОТ. Положение вектора м. д. с. токовой обмотки Fот определяется определенным коэффициентом мощности cos ф. Ток в обмотке возбуждения генератора пропорционален величине вектора Fос.
При росте нагрузки по величине (Fот’) или при снижении cos ф (угол ф1) генератор уменьшает свое напряжение из-за действия размагничивающей реакции статора. Но трансформатор ТрФК осуществляет амплитудно-фазовое компаундирование; увеличиваются векторы м. д. с. в суммирующей обмотке (Fоc’, Fоc») и ток возбуждения генератора, напряжение генератора восстанавливается до нормальной величины.
Действие ТрФК при колебаниях нагрузки в сторону снижения по величине или увеличения cos ф будет направлено в сторону снижения тока возбуждения, так как в этих случаях напряжение генератора стремится увеличиться.
Корректор напряжения в системе возбуждения генератора — небольшой и отличается простотой. Он собран на базе дросселя, который в схеме (см. рис. 1) именуется дросселем отсоса ДрО. Корректор выполняет несколько функций.
Функции корректора напряжения в системе возбуждения
Предположим, что после колебаний нагрузки, несмотря на работу ТрФК, напряжение на шинах генератора не доведено до нормальной величины. Корректор напряжения должен в дополнение к действию ТрФК более точно воздействовать на ток возбуждения генератора с целью подрегулирования напряжения на шинах. ТрФК реагировал на первопричину изменения напряжения — изменение нагрузки, датчиком являлась обмотка ОТ. Корректор, осуществляя коррекцию по напряжению, реагирует на его величину.
Например, напряжение на шинах осталось несколько повышенным, увеличено оно и в точках 1, 2 обмотки ОН, откуда получает питание корректор. Следовательно, увеличен постоянный ток в обмотке управления ОУ, железо дросселя ДрО получает большее подмагничивание, рабочие обмотки переменного тока ОР из-за большего намагничивания железа уменьшают свое индуктивное сопротивление.
Электроэнергия, которая индуктируется в обмотке ОС ТрФК, расходуется на два канала. Первый канал: обмотка ОС, выпрямитель Вп1, обмотка возбуждения генератора. Второй канал: обмотка ОС, рабочие обмотки ОР дросселя ДрО. Так как индуктивное сопротивление обмоток ОР уменьшилось, то большая доля тока идет через них, а меньшая, индуктируемая обмоткой ОС, течет через выпрямитель Вп1 на возбуждение генератора. Генератор понижает свое напряжение до нормальной величины.
Если напряжение на шинах понижено, то ток в обмотке ОУ уменьшается, железо ДрО менее намагничено — это и есть причина увеличения индуктивного сопротивления обмоток ОР. Ток в них меньше, доля тока отсоса уменьшилась, больший ток течет через выпрямитель Вп1 на возбуждение генератора, его напряжение восстанавливается до нормы.
Через корректор напряжения осуществляется также коррекция по температуре. Например, при прогреве генератора сопротивление его обмоток возрастает, на них увеличивается падение напряжения, при неизменной э. д. с. генератора напряжение на шинах несколько понижено.
Однако вместе с генератором нагревается резистор термокомпенсации Rт, встроенный в генератор. В результате нагрева Rт его омическое сопротивление увеличивается, а так как оно включено последовательно с обмоткой ОУ, то в последней уменьшается ток. Железо дросселя ДрО менее насыщено, сопротивление обмоток ОР увеличивается, ток, идущий через них, уменьшается, большая часть тока течет через выпрямитель Bпl, возбуждение генератора и его э. д. с. увеличиваются, напряжение на шинах достигает заданной величины.
При параллельной работе генераторов нужно осуществлять равномерное автоматическое распределение реактивной нагрузки. Это осуществляется через корректор напряжения с помощью контура распределения реактивной нагрузки, в который входят трансформатор тока ТрТ и резистор контура Rк.
При одиночной работе генератора переключатель П замкнут и весь ток, индуктируемый во вторичной обмотке трансформатора ТрТ, замыкается через него, а не через резистор Rк. В этом случае контур не работает.
При параллельной работе генераторов переключатель П следует разомкнуть. Посмотрим, какое напряжение поступает на выпрямитель Вп2 (рис. 3). Прежде всего это часть линейного напряжения Uвс; именно на эти фазы включен корректор точками 1, 2 (см. рис. 1 и 3). Так как переключатель П разомкнут, то э. д. с., индуктируемая во вторичной обмотке трансформатора ТрТ, создает свой ток через резистор Rк корректора. Трансформатор ТрТ включен в фазу А, поэтому ток в его обмотках, а следовательно, и падение напряжения ΔURк на резисторе Rк, создаваемое этим током, отстает на угол ф от фазного напряжения Ua, куда включен ТрТ.

Угол ф определяется какой-то величиной cos ф нагрузки на генератор, т. е. определяет долю реактивной нагрузки. Если вектор ΔURк перенести в конец вектора Uвс и произвести их геометрическое суммирование, то получим вектор UВп2. Величина этого вектора определяет величину напряжения питания выпрямителя Вп2 и тока в обмотке ОУ.
Допустим, что доля индуктивной нагрузки на данный генератор увеличилась, это значит, что у этого генератора понизился cos ф (увеличился угол до значения ф1), вектор ΔURк переместился в положение ΔU’Rк.
Если его просуммировать с вектором Uвс, то получим больший по величине вектор U’Вп2, чем вектор UВп2. Это говорит о том, что напряжение питания выпрямителя Вп2 увеличилось, повысился ток в обмотке ОУ, сопротивление ОР понизилось, в них идет больший ток, снижается ток через выпрямитель Bпl на возбуждение. Генератор понижает э. д. с.
При рассмотрении параллельной работы генераторов было отмечено, что для уменьшения реактивной нагрузки на генератор нужно уменьшить его ток возбуждения — это было сделано регулятором автоматически. Вывод: данный генератор сбросит часть индуктивной нагрузки на параллельно работающий, так как у данного генератора э. д. с. стала ниже.
Прочие элементы схемы
К прочим элементам данной схемы можно отнести обмотку стабилизации ОС, уравнительное соединение УС и настроечные резисторы Rp, Ro, Ry.
Обмотка стабилизации ОС служит для успокоения работы системы регулирования. Контур распределения реактивной нагрузки не всегда справляется полностью со своей задачей, поэтому с помощью уравнительного соединения УС соединяются параллельно обмотки возбуждения обоих генераторов, работающих параллельно.
Теперь если один из регуляторов произведет регулирование тока возбуждения, то регулирование будет произведено в равной степени и для второго генератора. Этим обеспечивается стабильность реактивной нагрузки на генераторах, а не перераспределение ее в процессе регулирования. Система самовозбуждения и автоматического регулирования тока возбуждения генераторов типа МСС обеспечивает поддержание постоянства напряжения на шинах с заданной Правилами Регистра точностью 2,5%, в то время как большинство регуляторов работает с точностью 1 —16%. Это объясняется несовершенством корректора напряжения регулятора МСС.
forum.injectorservice.com.ua
Диагностика автомобилей с помощью USB Autoscope
- Темы без ответов
- Активные темы
- Поиск
АВТОЛИКБЕЗ. Ещё раз о возбуждении генератора
АВТОЛИКБЕЗ. Ещё раз о возбуждении генератора
Сообщение Саша-Ирпень » 02 фев 2014, 10:15
После запуска мотора исправный генератор должен начать выдавать напряжение, другими словами — возбудиться.
Попробую, в меру своих слабых знаний рассказать, как было реализовано возбуждение начиная от «Копейки», (ВАЗ 2101) и до
сегодняшней «Калины». (Прошу не судить строго за возможные неточности. Конструктивная критика приветствуется). Материал буду
выкладывать частями, т. к. не располагаю большим количеством
свободного времени.
ВАЗ 2101:
На приведенной электросхеме можно проследить путь движения тока. (показано красными стрелками).
Ток идет по пути: «+» АКБ», болт «30» генератора, Клеммы «30/1 » и «15» замка зажигания, предохранитель 10, выводы «15» и «67» реле
регулятора, вывод «67» геенратора, обмотка возбуждения, (ротора) генератора, масса блока и «-» АКБ.
ДОСТОИНСТВА:
К достоинствам этой схемы можно отнести её простоту и понятность. Также, её удобно диагностировать, измеряя напряжения и ток в
разных точках.
НЕДОСТАТКИ:
(Вот недостатков довольно таки много).
При включенном зажигании весь ток возбуждения, (ок. 2,2 а), протекает через ротор.
Поэтому:
при холодном пуске, возникает дополнительное торможение проворачиванию двигателя, поскольку обмотка возбуждения
«забирает» дополнительный ток от АКБ, которого и так » в обрез» при зимнем пуске.
При включенном «по забывчивости» зажигании происходит разряд АКБ, которая за сутки разрядится «в ноль».
Даже после запуска мотора, ток продолжает течь через замок, (хотя внутри генератора, совсем рядом, также, имеется напряжение).
Этот ток дает дополнительную нагрузку на контактную группу замка зажигания, которой и так не очень легко.
Из-за длинной цепи возбуждения, на ней происходит заметное падение напряжения, что снижает точность регулирования напряжения
бортсети регулятором напряжения. (Хотя совсем рядом, внутри генератора имеется напряжение, которое можно было бы. ).
Частые окисления предохранителя №10 вызывают сбои в работе
генератора.
.
Часть этих недостатков была устранена на ВАЗ 2105 с генератором Г222 и регулятором напряжения Я112В.
Re: Ещё раз о возбуждении генератора.
Сообщение Саша-Ирпень » 03 фев 2014, 05:11
Часть этих недостатков была устранена на ВАЗ 2105 с генератором Г222 и регулятором напряжения Я112В.
В этом генераторе ток возбуждения разделен на силовой и управляющий. Силовой ток идет от силового болта «30»
установленного на задней крышке генератора. Для этого на регуляторе напряжения имеется специальный провод, подключаемый к
этому болту. По этому проводу и течет силовой ток. А вот, управление этим током, (т. е. его включение), производится замком
зажигания. Тогда ток течет по цепи, которая подобна протеканию тока на Г221.
Впервые столкнувшись с этим генератором я провел несколько измерений. Оказалось, что его ток управления, (шина «15», от
предохранителя №9) составляет ок. 15 ма, (0,015а) и появляется только при включенном зажигании. А вот силовой ток = 3 а и,
также, появляется только после появления питания на управляющем выводе. Управляющий ток открывает выходные транзисторы включенные
по схеме Дарлингтона и через ротор начинает протекать ток.
(Генератор Г222 уже мощнее, чем его предшественник. Поэтому и ток ротора на нем = 3 а, а ток отдачи этого генератора будет 50а. В
отличие от Г221 ток ротора которого будет 2,2 а, а ток отдачи 42 ампера).
Примерно в это же время появился генератор 29.37.01. Это был самый мощный генератор легкового автомобиля того времени. Он
выдавал ток 60а. Устанавливался он на М2140, Иж-комби и Иж-2715. Даже на «Мечту многих» того времени — Газ 24, тогда устанавливался 40-а
амперный генератор. Правда, уже на Газ 24-10 установили генератор 16.37.01, который выдавал 65 ампер.
Так вот, 29.37.01 хотя и имел регулятор напряжения Я112А, установленный на корпусе генератора, но был запитан по более
«древней» схеме, чем его ВАЗовский родственник. Обмотка возбуждения на нем питается только от замка зажигания, от шины «15».
ДОСТОИНСТВА: К достоинствам этого генератора относится подключение силового питания от силовой магистрали. Но, остальные
недостатки его «младшего брата» Г221, у него остались.
НОВЫЕ НЕДОСТАТКИ: Конструкция Г222, (с «Р.Н.» установленном на генераторе), создала неудобства с доступом к регулятору
напряжения и измерениям, (проверкам) в контрольных точках. Из-за этого данная конструкция не получила любви в «широких массах».
Поэтому, в большинстве случаев ремонтники просто выбрасывают Я112В, устанавливая вместо неё, (чаще всего на правом
брызговике), привычное РН127.
.
Следующий, (и очень большой), шаг в совершенствовании генератора был сделан в генераторе с плечом дополнительных диодов —
37.37.01, который устанавливался на ВАЗ 2108.
Re: Ещё раз о возбуждении генератора.
Сообщение Саша-Ирпень » 04 фев 2014, 05:22
Следующий, (и очень большой), шаг в совершенствовании генератора был сделан в генераторе с плечом дополнительных диодов — 37.37.01, который устанавливался на ВАЗ 2108. (Хотя, с начала 90-х годов этот генератор начали ставить и на ВАЗ 2107).
В конструкции этого генератора устранено большинство недостатков его «старших братьев».
Так, при включении зажигания через ротор течет мизерный ток, (в несколько сот миллиампер), протекающий через контрольную лампочку щитка приборов. (Иногда, применяются ещё и два мощных резистора по 50 ом, подстраховывающие возбуждение в случае перегорания лампочки). Благодаря этому, сведены к минимуму как разряд АКБ при оставленном включенном зажигании, так и притормаживание двигателя при пуске.
После возбуждения генератора он переходит на самопитание, т. е. ток ротора берется от плеча дополнительных диодов и не нагружает контактную группу замка зажигания. Аналогично, стали ненужными провода от шины «15» замка зажигания и к генератору подходит только один провод от щитка приборов.
Казалось бы — вот она идеальная конструкция, лишенная всех недостатков. Но, совершенству нет предела, да и как оказалось недостатки у этой конструкции тоже имеются:
Генераторы в «возрасте», частенько перестают возбуждаться на оборотах холостого хода. После прогазовки все нормализуется, а при проверке, обычно, придраться не к чему. Если же, любыми способами, увеличить ток возбуждения, то дефект пропадает.
Для понимания сути этой проблемки давайте, чуть подробнее рассмотрим сам процесс возбуждения генератора с плечом дополнительных диодов:
После включения генератора, загорается лампочка на щитке приборов, через которую протекает ток ок. 200ма. Ток течет через лампочку, провод коричневый с белым, штекер «61», «+» щетку, обмотку ротора, «-» щетку, открытые выходные транзисторы «Р.Н.» и на массу блока цилиндров. Этот ток создает вокруг ротора магнитное поле, которое при вращении генератора, суммируясь с остаточным магнитным полем ротора, создает в обмотке статора Э.Д.С. После выпрямления плечом дополнительных диодов, Э.Д.С., также, подается на ротор. Этот ток, ещё больше усиливает магнитное поле ротора и т. д. Происходит лавинообразное нарастание выходного напряжения генератора и он возбуждается, т. е. выходит на рабочий режим.
С первого взгляда, может показаться, что даже самый малый ток, поданный на «61» вывод, будет «усилен» и генератор должен возбудиться. Но, это не так. Существует некая пороговая величина тока возбуждения. Для того, чтобы понять, почему так, давайте вспомним вольт-амперную характеристику полупроводникового диода.
На графике видно, что при напряжении, примерно, до 0,6 вольта, через диод протекает очень-очень маленький ток. А уже выше 0,6 вольта, сила тока пропускаемого диодом резко увеличивается.
Желающие могут проделать несколько экспериментов:
1). Если, аналоговым омметром, измерить сопротивление полупроводникового диода в прямом направлении на пределе *1, то мы получим сопротивление ок. 7-8 ом. Но, если ещё несколько раз измерить его сопротивление, но уже на пределах *10, *100, *1000, то стрелка прибора, все равно, дойдет до того же места, что и на пределе *1. Получается, что сопротивление диода не одинаковое. Нет, просто на электронно дырочном переходе, (т. е. на полупроводниковом диоде), происходит падение напряжения ок 0,6 вольта, что и искажает показания омметра. Поэтому, в цифровых китайских тестерах имеется, специальный режим — проверка диодов.
2). (Этот эксперимент я лично проводил совсем недавно). Если подать напряжение на лампочку 3 вт, , через диод, (как в генераторе), то лампочка засветится. Но, если измерять протекающий ток миллиамперметром, а напряжение подавать через реостат, плавно увеличивая его величину от «нуля» вольт, то можно увидеть, что примерно до 0,6 вольта, в цепи протекает мизерный ток. (Я намерял ок. 200 микроампер). И, только выше 0,6 вольта, величина тока заметно возрастает.
3). Если включить 2 диода последовательно, (а ведь при выпрямлении переменного тока в генераторе он ВСЕГДА течет через ДВА диода), то возрастание тока получим, только, при напряжении выше 1,2 вольта.
ВЫВОДЫ:
При возбуждении генератора, он начнет возбуждаться только при превышении некоего порогового напряжения. При включенном зажигании, лампочка щитка приборов/обмотка ротора с «Р.Н». образуют делитель напряжения. Величину напряжения на меньшем плече можно измерить вольтметром. (На выводе «61»). Обычно, оно = 2-3 вольтам. Если эта величина ниже определенного порога, то ток возбуждения на ХХ не потечет. Если внутри генератора имеются окисленные контакты, то к минимальной величине порогового напряжения, (скажем 1,2 в на диодах + 0,5 в падение на выходном транзисторе «Р.Н».) понадобится ещё дополнительное напряжение.
(Получается, что схемотехника возбуждения Г222 многократно надежней, чем генератора с плечом доп. диодов).
Какая же величина тока возбуждения, приходящему к генератору от щитка приборов, будет оптимальной? Может быть, не мелочиться и сделать ток по максимуму? Или, наоборот, по минимуму? Как у каждой медали, у обеих вариантов будет две стороны.
При минимальном токе возбуждения, при ухудшении контактов, подсевшей АКБ, старении генератора и т. п. ухудшится возбуждение генератора.
При максимальном же токе, генератор возбудится преждевременно, еще при пуске мотора, что притормозит вращение коленвала.
Еще один момент. Генератор заряжает АКБ по величине напряжения. (Напомню, что существует ешё и второй способ зарядки — по величине тока). Поэтому, после затяжного зимнего пуска, когда АКБ сильно подсела, номинальное напряжение возбудившегося генератора, даст, соответственно, очень большой ток зарядки.
Поэтому, оптимальным решением было бы использование надежного возбуждения, как на Г222, самопитания генератора, как на 37.37.01. и регуливания тока зарядки АКБ в зависимости от ситуации. Вот примерный путь дальнейшего совершенствования конструкции генератора.
ПОЖЕЛАНИЕ:
Напомню, что если на ВАЗ 2105-07 и на карбюраторных ВАЗ 2108-09 на щитке приборов был вольтметр, который позволял увидеть как перезаряд, так и пониженное напряжение в бортсети, то на инжекторных авто вольтметра мы уже не увидим. Поэтому, лампочка контроля работы генератора погаснет при равенстве напряжений силового и дополнительного плеча диодов. А вот величина этого напряжения, при неисправности генератора, может быть далека от нормы. Поэтому, если бы по лампочке увидеть ещё и величину выходного напряжения генератора.
.
Генераторы «десятого» семейства не претерпели принципиальных изменений в сравнении с «девяточными».
Основные элементы системы возбуждения
Основные элементы системы возбуждения
Неотъемлемой частью синхронных машин является система возбуждения. Система возбуждения предназначена для питания обмотки возбуждения генератора, автоматически регулируемым постоянным током.
Системой возбуждения (СВ) называется совокупность оборудования, аппаратов и устройств, объединённых соответствующими цепями, которая обеспечивает необходимое возбуждение генераторов и синхронных компенсаторов в нормальных и аварийных режимах, предусмотренных ГОСТ и техническими условиями. В систему возбуждения входят: возбудитель, автоматический регулятор возбуждения (АРВ), коммутационная аппаратура, измерительные приборы, средства защиты ротора от перенапряжений и защиты оборудования системы возбуждения от повреждений [п.5.2.36, ПУЭ].
Обобщенная схема соединения генератора, системы возбуждения и АРВ приведена на рис. 1.

Рис. 1. Обобщенная схема соединения генератора, системы возбуждения и АРВ
Напряжение на выходе системы возбуждения Uf и ток возбуждения if изменяются под действием сигнала, поступающего от АРВ. Требуемый вид этого сигнала зависит от технического исполнения системы возбуждения. В целом схема рис. 1 представляет собой замкнутую систему автоматического регулирования, управляемую на основе обработки по определенному алгоритму режимных параметров, получаемых от трансформаторов напряжения и тока.
Основной элемент системы возбуждения (СВ) – возбудитель, являющийся регулируемым источником постоянного тока. Он может быть выполнен в виде коллекторного генератора постоянного тока, генератора переменного тока с выпрямительным преобразователем или трансформатора с выпрямительным преобразователем. Применение генератора постоянного тока для возбуждения турбогенератора ограничено трудностями, связанными с работой коллектора при высокой скорости вращения. Поэтому на более мощных генераторах применяются возбудители с выпрямителями. Если источником переменного тока, питающим возбудитель, является генератор, выпрямитель может быть неуправляемым (диодным) или управляемым (тиристорным). В первом случае выпрямительный преобразователь проще и надежнее, во втором обеспечено более высокое быстродействие. Если выпрямительный преобразователь питается от трансформатора, он выполняется тиристорным.
Неотъемлемым элементом системы возбуждения является АРВ. Основными задачами АРВ являются поддержание заданного уровня напряжения на выводах генератора (на шинах высокого напряжения электростанций) с заданным статизмом (1-5%). Также с помощью АРВ обеспечивается повышение устойчивости параллельной работы генераторов при нарушениях нормального режима работы энергосистемы. Наиболее распространённым видом АРВ является АРВ сильного действия (АРВ-СД), в котором содержатся каналы демпфирования по производным напряжения и частоты статора и тока ротора.
Помимо перечисленных устройств, в систему возбуждения входят автомат гашения поля (АГП) и устройство начального возбуждения.
Классификация систем возбуждения.
Системы возбуждения генераторов и СК классифицируются по разным признакам.
П.1. Системы возбуждения по способу получения питания разделяют на системы независимого возбуждения (СНВ) и системы самовозбуждения (ССВ) и комбинированные.
Независимость оценивается относительно цепи якоря возбуждаемой машины. В схеме СНВ источником является вспомогательный генератор (ВГ), сочленённый с валом возбуждаемой машины (рис. 2г, д, е). Основным преимуществом этого способа является независимость возбуждения от режима работы электрической сети и, как следствие, большая надёжность. Недостатки такой системы определяются недостатками самого возбудителя: невысокая скорость нарастания возбуждения, сниженная надёжность работы коллекторного узла при высоких частотах вращения. В схемах ССВ источниками являются выпрямительные трансформаторы ВТ и ПТ, подключенные непосредственно к цепи якоря генератора (рис. 1а, б). Такие системы возбуждения менее надёжны, чем СНВ. Короткие замыкания в сети, сопровождающиеся понижением напряжения, нарушают нормальную работу системы возбуждения, которая именно в этих режимах должна обеспечивать форсировку тока в обмотке ротора генератора. В комбинированных системах главный преобразователь – диодный выпрямитель питается от ВГ, а тиристорный преобразователь (ТП) питается через выпрямительный трансформатор от выводов генератора (рис. 1в). Примеры каждого из видов показаны на рис. 2.

Рис. 2. Структурные схемы систем возбуждения
а – статическая тиристорная система параллельного самовозбуждения,
б – статическая система смешанного возбуждения,
в – комбинированная одномашинная диодная система возбуждения (как правило, бесщёточная),
г – одномашинная система независимого тиристорного возбуждения,
д – одномашинная диодная система независимого возбуждения (высокочастотная),
е – двухмашинная диодная система независимого возбуждения (высокочастотная или бесщёточная)
П.2. Системы возбуждения по типу вентилей главного преобразователя разделяют на диодные и тиристорные.
В тиристорных системах АРВ воздействует на управление тиристорными преобразователями, в диодных – на управление возбуждением ВГ.
П.3. Системы возбуждения также разделяют на статические, бесщёточные (вращающиеся) и комбинированные.
Статические СВ – это системы, содержащие только неподвижные элементы. Статическими являются только ССВ. У бесщёточных СВ вращаются вентильный преобразователь и якорь обращённого ВГ, и поэтому связь с обмоткой возбуждения генератора осуществляется жёстким соединением без контактных колец и щёток. У комбинированных СВ статическим является вентильный преобразователь, питаемый от ВГ традиционного исполнения.
Помимо сказанного, выделяют параллельные и комбинированные ССВ. Первые (рис. 2а) содержат только один выпрямительный трансформатор, подключаемый к зажимам генератора. Вторые имеют еще и последовательный трансформатор (ПТ), включаемый последовательно в цепь статора (рис. 2б).
У бесщёточных СВ генератор и преобразователь выполняются трёхфазными и многофазными, у комбинированных СНВ вспомогательный генератор выполняется синхронным или индукторным (высокочастотным).
Независимые СВ выполняются одномашинными (рис. 2г, д) и двухмашинными (рис. 2е). У одномашинных СВ ВГ имеет систему самовозбуждения, у двухмашинных – на основе подвозбудителя, выполняемого в виде генератора с постоянными магнитами или индукторного генератора.
Кроме этого, тиристорные СВ могут иметь одногрупповой или двухгрупповой ТП. У последних одна группа, рабочая, рассчитывается на уровни напряжения нормальных режимов, а вторая, форсировочная, имеет повышенное напряжение питания, обеспечивающее форсировку возбуждения.
Общие требования к системам возбуждения.
В нормальном режиме источник возбуждения должен обеспечивать на кольцах ротора номинальное напряжение и номинальный ток возбуждения, при которых генератор выдаёт номинальную мощность. В целях создания запаса по нагреву номинальные значения напряжения и тока системы возбуждения должны превышать номинальные значения напряжения и тока обмотки возбуждения генератора или компенсатора не менее чем 10%.
В аварийном режиме к источнику возбуждения предъявляются требования в отношении быстродействия и предела изменения напряжения на кольцах ротора. С этих позиций система возбуждения оценивается двумя величинами: скоростью нарастания напряжения и кратностью максимального значения напряжения по отношению к номинальному.

Рис. 3. Изменение напряжения возбуждения при форсировке
В соответствии с изложенным количественные характеристики систем возбуждения определяются следующим образом.
П.1.Кратность форсировки возбуждения по напряжению – это потолочное установившееся напряжение системы возбуждения, выраженное в долях номинального напряжения возбуждения

где
– потолочное напряжение СВ,
– номинальное напряжение СВ.
Для современных систем возбуждения кратность форсировки возбуждения по напряжению составляет
П.2.Скорость изменения напряжения возбуждения – это скорость нарастания или снижения напряжения системы возбуждения или возбудителя при необходимости изменения этого напряжения, выраженная в вольтах в секунду или в относительных единицах в секунду по отношению к номинальному напряжению возбуждения синхронной машины.
, о.е./с.
где
– разница между потолочным и номинальным значением напряжения возбуждения,
– номинальное напряжение возбуждения, t1 – время, за которое напряжение возрастает от номинального значения до значения 
Так как скорость изменения напряжения возбуждения определяется по точке эквивалентного экспоненциального процесса, то представляется возможным заменить в приближенных исследованиях (!) систему возбуждения инерционным звеном первого порядка с передаточной функцией
где
– коэффициент усиления звена, замещающего систему возбуждения,
– постоянная времени звена.
Различные системы возбуждения имеют ориентировочно следующие постоянные времени:
Тиристорные
= 0.02-0.04 с.
Бесщеточная
= 0.1-0.15 с.
Высокочастотная
= 0.35 с.
Электромашинная с генератором постоянного тока
= 0.3-0.5 с.
Номинальная скорость нарастания напряжения возбуждения принимается равной 2 относительных единиц в секунду. Большинство современных вентильных СВ имеет скорость нарастания напряжения значительно большую, чем представленная.
Возбуждаем генератор (LADA Samara и подобные)
Если отвечать на вопрос коротко, можно ли подвести возбуждение от аккумулятора, то да, можно, но через диод.
Более подробно. Если вдруг пропало возбуждение генератора, то можно подвести напряжение от аккумулятора ко входу D генератора во время или сразу после запуска двигателя. Вскоре исправный генератор должен перейти в режим самовозбуждения от вырабатываемого им самим напряжения. Подключать нужно через диод, но не напрямую, иначе рискуете спалить допдиоды генератора. И естественно, только при включенном зажигании, иначе посадите аккумулятор во время стоянки.
Теперь совсем подробно. Сам по себе, просто посредством вращения ротора, генератор не станет вырабатывать напряжение. Чтобы он начал это делать, его нужно возбудить — «дать пинка», и для этого в нём есть обмотка возбуждения, которая потребляет некоторый ток. Напряжение на неё подводится через контакт D генератора и регулятор напряжения. Регулятор также отключает обмотку при превышении вырабатываемого напряжения, собственно в этом и вся его функция.
Есть 2 режима питания обмотки возбуждения. Стартовый, когда двигатель запускается; и рабочий, когда генератор уже работает. В первом случае питание на обмотку подается от аккумулятора через лампу контроля заряда и последовательно включенный с ней диод. Во втором случае, когда генератор начал вырабатывать напряжение, питание обмотки идёт через его 3 дополнительных диода — автономно.

Бывает, что генератор не хочет возбуждаться.
Самый первый и простой возможный вариант здесь — проверить клемму контакте D генератора, там может быть плохой контакт, всё очень просто: поджимаем, зачищаем, радуемся.
Другой вариант: перегорела контрольная лампа заряда. Естественно, её можно заменить. Но если менять сейчас ну никак, в дороге например, есть следующие варианты:
— «газануть», и вполне вероятно, что генератор возбудится, благодаря остаточной намагниченности;
— подать напряжение на обмотку возбуждения искусственно, т.е. отдельным проводом с аккумулятора.
Вот о последнем способе и поговорим.
Берём провод, последовательно с ним диод и подключаем от плюса аккумулятора к D-контакту генератора. Если генератор исправен, он перейдет в автономный режим, и провод можно будет отключить.
Теперь главное: нахрена козе баян зачем нужен диод. А нужен он для того, чтобы не убить дополнительные диоды. Посмотрим схему:

Обмотка возбуждения ВАЗ-2108 и подобных автомобилей питается не от основных диодов, а от дополнительных, специально для неё предназначенных (на схеме — слева горизонтально). Эти диоды рассчитаны на небольшой ток. Если пробежаться по схеме, то видно, что никуда более, чем на обмотку возбуждения, ток с них попасть не может.
Если же мы подключим «+» аккумулятора прямо к D-контакту (он же 61), и генератор возбудится и начнёт вырабатывать напряжение, то ток потечёт как через 3 основных диода, так и через 3 дополнительных — параллельно. И потечёт он на всю нагрузку автомобиля! А допдиоды слаботочные, и они элементарно могут сгореть, что повлечёт полную потерю возбуждения и замену диодного моста или по крайней мере этих диодов.

Если же мы запитываем обмотку через диод, то он допускает ток только от аккумулятора, но не наоборот.
Возвращаясь к моему спору с тем человеком, который утверждал, что «похрен через диод, через лампу или предохранитель». Да, похрен, но только если это касается генераторов без допдиодов обмотки возбуждения, а это генераторы ВАЗ-2101, некоторой «классики», «камазовские» и возможно какие-то ещё. Да, в таких генераторах обмотка запитана прямо от основных диодов, а им в свою очередь откровенно пофиг, какой ток через них идёт — они же и служат для основного питания. Но такое не прокатит на «переднем приводе»!
И ещё, если обратить внимание на первую схему, то там зелёным выделены 2 резистора и диод. Эта группа также может давать стартовое возбуждение, даже если перегорела лампа контроля заряда — фактически это обход. А диод в ней предотвращает запитывание всей нагрузки в обратном направлении: от допдиодов на остальную схему автомобиля.
Кстати, эта группа есть не на всех схемах LADA Samara. В частности здесь приведена схема ВАЗ-2114, но на схеме ВАЗ-2108 (первые выпуски) есть только резисторы, а на схеме ВАЗ-2115 этой группы нет вообще. На ВАЗ-2110 также такого обхода уже, увы, нет, так что если лампа контроля заряда перегорела (что можно и не заметить), то всё — только внешнее возбуждение или «прогазовка».
Отсюда, кстати, мораль: следите за исправностью этой лампы, а то можно в дороге остаться с севшим аккумулятором, не заметив, что генератор не даёт зарядку.
И мораль номер два: при замене этой лампы на светодиод, питание на обмотку возбуждения также не пойдёт!
Ну и разумеется, если видны явные симптомы неисправности генератора, не нужно делать костыли, заводить «левые» провода, да ещё не зная, как всё это устроено — риск может быть велик. Лучше займитесь ремонтом генератора и цепей заряда.
Надеюсь, объяснил понятно. Если есть вопросы, буду рад ответить.
